В традиционных схемах горячего водоснабжения при отсутствии водоразбора горячей воды потребителями, например, в ночное время, греющий теплоноситель при нагреве только циркуляционной воды ГВС не может быть охлажден ниже 52—55°C.
Из-за этого происходит перегрев воды, возвращаемой во внешнюю теплосеть. Такое завышение температуры во время отопительного периода может составлять до 6°C, в зависимости от соотношения нагрузок отопления и горячего водоснабжения. Это ведет к снижению КПД источника тепловой энергии системы теплоснабжения.
РЕШЕНИЕ
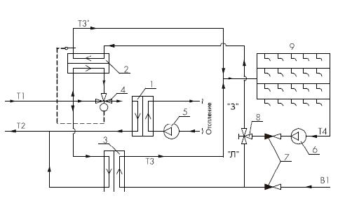
Рис. 1. Предвключенная схема ГВС
Предлагается в отопительный период разнести функции подогрева ХВ и ЦВ по разным секциям с включением секции подогрева ЦВ последовательно перед теплообменным аппаратом системы отопления. В течение летнего периода при отключении системы отопления циркуляция системы горячего водоснабжения переключается на работу по традиционной схеме.
ТЕХНОЛОГИЧЕСКАЯ СХЕМА

1 — теплообменный аппарат системы отопления (отопительная секция)
2 — теплообменный аппарат подогрева циркуляционной воды горячего водоснабжения (циркуляционная секция)
3 — теплообменный аппарат подогрева холодной воды до температуры горячего водоснабжения
4 — трехходовой регулирующий клапан между теплообменниками 1 и 2
5 — циркуляционный насос системы отопления
6 — циркуляционный насос системы горячего водоснабжения
7 — обратный клапан
8 — трехходовой переключающий клапан режима работы циркуляции горячего водоснабжения «З — зима», «Л — лето»
9 — водоразборные краны горячего водоснабжения у потребителей
Т1 — подающая магистраль теплоносителя внешней системы теплоснабжения
Т2 — обратная магистраль теплоносителя внешней системы теплоснабжения
В1 — подвод холодной воды на нагрев
Т3 — нагретая вода для подпитки системы горячего водоснабжения
Т4 — охлажденная циркуляционная вода системы горячего водоснабжения
Т3′ — нагретая циркуляционная вода системы горячего водоснабжения
Т3=Т3′
Теплообменный аппарат (3) подогрева холодной воды работает по традиционной параллельной схеме либо по параллельной схеме см. патент № 49194. Также подогрев потока холодной воды (В1) может осуществляться и по двухступенчатой смешанной схеме.
Переключающий кран (8) служит для выбора режима работы. Режим «З — зима» — работа в течение отопительного периода. Режим «Л — лето» — работа в период выключения системы отопления.
В течение летнего периода при отключении системы отопления циркуляция системы горячего водоснабжения переключается на работу по традиционной схеме.
Конструктивным решением является объединение секций отопления и подогрева циркуляции в одной раме через трехходовой регулирующий клапан. Такая блочная конструкция позволяет снизить массогабаритные и ценовые характеристики и дает хорошие предпосылки для агрегатирования, что наиболее актуально при строительстве блочных тепловых пунктов.
РЕЗУЛЬТАТ
В результате внедрения предлагаемой схемы среднее занижение температуры теплоносителя, возвращаемого в сеть, составит 2—4°C (в зависимости от соотношений нагрузок систем ГВС и отопления).